EBOOK
  • Dmca
  • Contact
  • Privacy Policy
  • Copyright

Siemens Cerberus Pyrotronics Sxl Ex Programming Manual Pdf

0zdxu Clivpgom

0zdxu Clivpgom

Cerberus Pyrotronics Sxl Ex Manual

Cerberus Pyrotronics Sxl Ex Manual

Edwards Est Archives Fire Alarm Resources Free Fire Alarm

Edwards Est Archives Fire Alarm Resources Free Fire Alarm

Approved Fsi Pdf Document

Approved Fsi Pdf Document

List Of Fire Service Installations And Equipment Clean Agent

List Of Fire Service Installations And Equipment Clean Agent

Approved Fsi
Daf Lf45 Daf Lf55 2001 2009 Workshop Service Repair Manual Volvo
Pad 2 Fire Alarm Resources Manualzz
Ixl Fire Panel Manual
Siemens System 3 Pyrotronics Manuals
Manual De Instrucciones Blaupunkt Lausanne Cd30 Guide For Ipad
Siemens System 3 Pyrotronics Manuals Siemens Cp 35 Control Module
Siemens Mxl Fire Alarm Panel Manual Free Pdf Guide Fire Alarm
Cerberus Pyrotronics Ixl Manual
Cerberus Pyrotronics Sxl Ex Manual
Model Pb 1191 Linear Smoke Detection System Manualzz
65 Best Gesagave Images In 2020 Manual Repair Manuals New
Cerberus Pyrotronics System 3 Manual Ipad Tutorial Rtf Lcmb
Siemens Mxl Iq Manual
B74ulnldxmaelm
Siemens Mxl Fire Alarm Panel Software Manual It S Time To Upgrade
Faraday Alarm Catalogs Fire Alarm Resources Free Fire Alarm
Sze 8a Class A Expander Module 7901 Manualzz
Pyrotronics System 3 Manual Free Manual Pyrotronics System 3 Cp
6es7 315 2ag10 0ab0 Www Ic37 Com
Ksm02 1b 041c 42n M1 Hg0 Et Nn D7 Nn Fw自动化 Www Ic37 Com
Lilov2qsep9bum
Download Siemens Fire Manual Amazon Online Manual Siemens Hms S
Fimxpdboeunsdm
Edwards Est Archives Fire Alarm Resources Free Fire Alarm
Thorn Autocall Archives Fire Alarm Resources Free Fire Alarm
Pyrotronics System 3 Manual
Kpv 500 Z Www Ic37 Com
Download Siemens Fire Finder Operators Manual Guide Absolutely
Marketing Automation Foundation Eliminating Unproductive Autocad
Https Www Asmintegrators Com Docs Fire 20alarm 20system 20basics 20document 20illustrated1 Pdf
Pnc 27 Nac Expansion Module 8105 Manualzz
Sxl Conventional Zone Fire Alarm Control Panel 7900 Manualzz
0zdxu Clivpgom
Https Www Downloads Siemens Com Download Center Download A6v10238899
Cerberus Pyrotronics Archives Fire Alarm Resources Free Fire
Ford Harley Davidson Repair Manual Ebook
Ibm R51 Manual Ebook
Cerberus Pyrotronics Sxl Ex Manual
65 Best Gesagave Images In 2020 Manual Repair Manuals New
Https Www Downloads Siemens Com Download A6v10238898
G0g4e3h6ra2ejm
Approved Fsi
Cerberus Pyrotronics Sxl Ex Manual
Cerberus Pyrotronics Sxl Programming Manual
65 Best Gesagave Images In 2020 Manual Repair Manuals New
Https Www Downloads Siemens Com Download A6v10238898
User Manual For Canon 550d
Cerberus Pyrotronics Sxl Ex Manual
Https Getebookspdfsehzwpc Ml Cerberus Mxl Manual Printable 2019 Pdf
Approved Fsi
Siemens System 3 Pyrotronics Manuals
Simplex 4004 Programming Manual Pdb Online Guidebook Free
List Of Fire Service Installations And Equipment Accepted By The
Download Siemens Fire Manual Amazon Online Manual Siemens Hms S
Contents Contributed And Discussions Participated By Arjun Vegs
Approved Fsi
Siemens Sxl Program Manual
Cerberus Pyrotronics Ixl Manual
Cerberus Pyrotronics Sxl Ex Manual Fire And Life Safety Building
Control Panels Keypads
Zk4500 0023 0050 Www Ic37 Com
Edwards Est 5721b Field Service Manual Fire Alarm Resources
Slt 1 Leased Line Municipal Tie Module 7905 Manualzz
Cerberus Pyrotronics Sxl Ex Manual Inventory H V Fire
Cerberus Pyrotronics Sxl Ex Manual Inventory H V Fire
Download Siemens Sxl Program Manual Djvu Guidebook Our Product
Cerberus Ixl Manual
Ibm R51 Manual Ebook
List Of Fire Service Installations And Equipment Clean Agent
Parts Catalog With List Prices Keller S Inc
Https Www Downloads Siemens Com Download Center Download A6v10238899
Sze 4r Zone Output Expander Module 7904 Manualzz
Download Siemens System 3 Pyrotronics Manuals Guide Free Google
Siemens Sxl Program Manual Rtf Free Google Ipod Turning Part 2
5128 Installation Manual Manualzz
Cerberus Pyrotronics Sxl Ex Manual Troubleshooting Google Free
Cerberus Pyrotronics Dt 135cl 200cl 135cs 200cs Thermal Fire
Handbook Condition Monitoring
Siemens System 3 Pyrotronics Manuals Manual For Amazon Epub
Pl 35 Power Limiting Module 3180 Manualzz
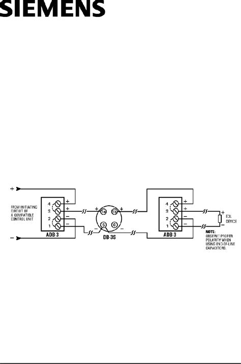
Siemens Ad 3i Installation Wiring Instructions Pdf Download
Download Siemens Mxl Fire Alarm Panel Manual Pdb For Kindle
Https Www Downloads Siemens Com Download A6v10238898
Upload Cerberus Pyrotronics Sxl Programming Manual Absolutely
Wqchyrjntskfdm
Siemens System 3 Pyrotronics Manuals Pyrotronics System 3 Cp 35
2
Siemens Sxl Ex Connections To Sk5128 Sk5129 Communicators Manualzz
Approved Fsi Pdf Document
Managerial Accounting Atkinson Solutions Manual Management
Download Siemens Fire Manual Amazon Online Manual Siemens Hms S
Control Panels Keypads
Siemens Mxlv Fire Alarm Manual

Random Posts

  • With All Due Respect Keys For Building Effective School Discipline Pdf
  • International Business Pdf
  • Statistica Medica Bland Pdf
  • Groundswell Winning In A World Transformed By Social Technologies Pdf
  • Night Owl 8 Channel Dvr Manual Pdf
  • Task Analysis For Intensive Braking Of A Motorcycle In A Promocycle Pdf
  • Springtime Of The Liturgy Pdf
  • Respiratory Disease A Case Study Approach To Patient Care Rar Pdf
  • Pelican Instruments Case Study Solution Pdf
  • Late Nite Labs Answer Key Pdf
Dmca Contact Privacy Policy Copyright

Download Or Reading Online Late Nite Labs Answer Key Pdf Here